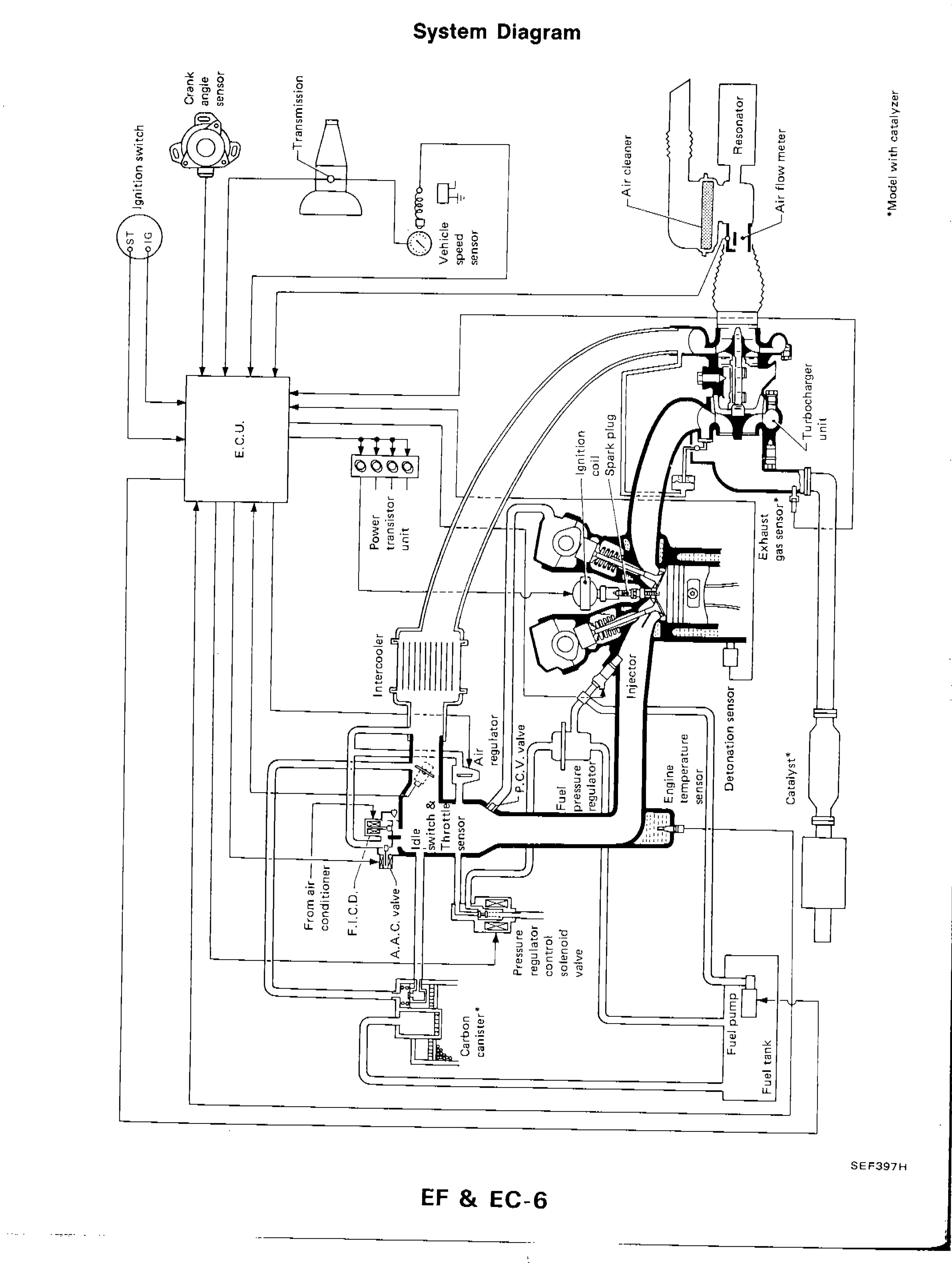
ENGINE AND EMISSION CONTROL OVERALL SYSTEM — System Diagram
EF & EC-6wiring diagramCatalyst and Carbon canister items marked with asterisk (*) — applicable to 'Model with catalyzer' only.
System Diagram
NOTE
*Model with catalyzer
Component LocationFig. fig1
Overall engine and emission control system diagram for CA18DET engine showing all ECU inputs, outputs, and controlled components.

SEF397H
1Ignition switch (ST, IG)(left side, upper area)
2Crank angle sensor(upper left, connected to distributor)
3Transmission(upper center-left)
4Vehicle speed sensor(upper center)
5Air cleaner(upper right)
6Resonator(upper far right)
7Air flow meter(upper right)
8E.C.U.(center left)
9Power transistor unit(center, connected to ECU)
10Ignition coil(center)
11Spark plug(center)
12Turbocharger unit(right side, upper-center)
13Exhaust gas sensor(right side, center)
14Intercooler(center-left)
15Air regulator(center)
16P.C.V. valve(center)
17Injector(center-right)
18Fuel pressure regulator(center)
19Engine temperature sensor(center-right)
20Detonation sensor(right center)
21Catalyst*(right side, lower-center)
22Idle switch & Throttle sensor(center-left, lower)
23F.I.C.D.(left-center, lower)
24A.A.C. valve(left-center, lower)
25From air conditioner(left, lower)
26Carbon canister*(lower center-left)
27Pressure regulator control solenoid valve(lower center)
28Fuel pump(lower right)
29Fuel tank(lower far right)
Engine and Emission Control Overall System
Computing layout…
Wire Details
| From | To | Color |
|---|---|---|
| IGN_SW | ECU | |
| CAS | ECU | |
| TRANS | ECU | |
| VSS | ECU | |
| AFM | ECU | |
| ECU | PWR_TRANS | |
| PWR_TRANS | IGN_COIL | |
| IGN_COIL | SPARK_PLUG | |
| EGS | ECU | |
| ETS | ECU | |
| DET_SENS | ECU | |
| THROTTLE | ECU | |
| AC_INPUT | ECU | |
| ECU | INJECTOR | |
| ECU | AIR_REG | |
| ECU | FICD | |
| ECU | AAC | |
| ECU | PRCV | |
| ECU | FUEL_PUMP | |
| FUEL_TANK | FUEL_PUMP | |
| FUEL_PUMP | FPR | |
| FPR | INJECTOR | |
| CANISTER | PRCV | |
| AFM | TURBO | |
| TURBO | INTERCOOLER | |
| INTERCOOLER | THROTTLE | |
| AIR_CLEANER | AFM | |
| RESONATOR | AIR_CLEANER |
